Schéma d'alimentation du téléviseur
Aujourd’hui, vous pouvez voir une grande variété de téléviseurs sur le marché. Parfois, choisir un téléviseur parmi une sélection aussi vaste n’est pas facile. Et plus encore, savoir dans quel système ils travaillent est généralement une « forêt sombre ».
Le contenu de l'article
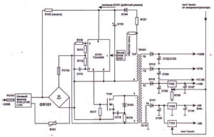
Quel est le circuit d'alimentation du téléviseur ?
L’alimentation électrique est presque l’élément le plus important et le plus principal d’un téléviseur, puisque tout l’appareil en dépend. Il génère une tension pour les lampes du téléviseur. Le circuit d'alimentation ou principe de fonctionnement est constitué de la tension de 2 redresseurs demi-onde. Les redresseurs sont connectés en série. Si au moins une pièce ne fonctionne pas, des dysfonctionnements et des défauts affecteront l'ensemble du fonctionnement du système. Par conséquent, le bon fonctionnement de l’ensemble de l’alimentation électrique doit être soigneusement surveillé et bénéficier d’un repos périodique. Si le téléviseur ne s'allume pas et que le bouton Pover ne veut pas fonctionner, cela peut indiquer que l'alimentation électrique est endommagée. Les circuits de puissance disposent d'un filtre sur le transformateur et le condensateur. L'entrée réseau est protégée par un fusible, et si vous devez la désactiver avec un interrupteur à bascule. Le transformateur est nécessaire à pleine charge, sa tension reste réduite, ce qui n'interfère pas avec les performances ni la surchauffe.
Le pont de diodes est livré sans radiateur. La tension du transformateur 2, redressée par celui-ci, est lissée par le condensateur 2, et les défauts du réseau sont filtrés par le condensateur 3. Pour réduire la tension dans le circuit, un condensateur de grande capacité est fourni.
Pour mettre en place un circuit TV, vous n’avez besoin de rien savoir. Installez simplement une charge de 12 volts à la sortie, sous la forme d'une lampe provenant des phares de la voiture, et utilisez 2 régulateurs pour régler la tension à 12,6 volts. La résistance doit être positionnée de manière à ce que, sous charge, le courant cesse de croître lorsque le curseur de la résistance est tourné.
Principe d'opération
Une alimentation à découpage se distingue par le redressement de la tension secteur puis sa conversion en tension haute fréquence. Il peut descendre aux valeurs requises, se redresser et filtrer. Tout d'abord, le courant passe au moteur du pont. Le limiteur de tension agit (protège) immédiatement. Ensuite, il passe par des filtres, où il est transformé. Des condensateurs sont nécessaires pour charger les résistances. Le nœud démarre après une panne du dinistor. Plus tard, le transistor est activé dans l'alimentation.
Si une génération se produit, les diodes commenceront à fonctionner. Ils seront reliés par des cathodes. Grâce à un potentiel négatif, le dinistor peut être verrouillé. De plus, il existe une limitation. Pour éviter la saturation des transistors, il existe des fusibles qui fonctionnent après une panne. Pour faire l’inverse, il faut un transformateur. En sortie, le courant sort par des condensateurs.
Causes possibles de dysfonctionnement
Il est important qu'en cas de dysfonctionnement de l'alimentation électrique, vous devez comprendre qu'il n'est pas toujours possible de la réparer. Parfois, vous devez le remplacer. Il existe des blocs qui ne peuvent tout simplement pas être réparés, mais la plupart du temps, ils sont remplacés par des neufs (généralement remplis de composé).
Si le téléviseur ne s'allume pas et que la LED est allumée, mais qu'il n'y a pas de transition vers le mode veille, qu'il y a des interférences dans l'image et l'arrière-plan, qu'il y a du son, mais n'affiche pas l'image, vous devez alors contacter un professionnel. technicien.
Raisons de l'échec :
- Sortie de circuit faible.
- Composants défectueux.
- Utiliser le téléviseur dans des conditions inacceptables.
- Présence d'éléments combustibles dépassant la norme.
- Usure des pièces.
- Court-circuit du redresseur.
- Combustion d'un transistor de puissance ou de clé.
- Résistance réduite.
Si le fusible saute, vous devez regarder la carte électronique. Fondamentalement, le condensateur du filtre est gonflé. Pour vérifier les diodes haute tension, vous devez utiliser un testeur. Ensuite, vous devez insérer un nouveau fusible et allumer l'appareil.
Si nous parlons de tous les téléviseurs, les condensateurs du filtre sont le plus souvent faibles. Le dysfonctionnement des condensateurs se traduit par un gonflement ou une fuite de liquide du boîtier. Pour consultation, retirez les diodes et visualisez-les. Vérifiez l'enroulement du starter et les diodes avec un testeur. Les pièces défectueuses doivent être remplacées.
IMPORTANT. Vous devez vous rappeler qu'il sera difficile de comprendre de manière indépendante le fonctionnement et les dysfonctionnements de l'alimentation électrique et d'effectuer des diagnostics sans équipement supplémentaire.
La réparation du téléviseur comprend la vérification de l'intégrité du cordon, le démontage du récepteur et de la carte, l'inspection de l'appareil et la vérification des joints de soudure. S'il n'est pas possible d'en déterminer visuellement la raison, vous devez alors vérifier le fonctionnement du fusible, des diodes, des condensateurs et des transistors. Si le budget le permet, le maître réparera tout pour peu d'argent.



Il est écrit de manière très maladroite, comme s’il avait été écrit par un étranger ou que le texte avait été traduit automatiquement.