Automatisation pour une pompe de puits : tous les avantages et inconvénients
Nous avons préparé pour vous du matériel sur l'automatisation d'une pompe de puits. Dans cet article, vous apprendrez ce qu'est l'automatisation pour une pompe de puits, ce qui est considéré comme automatique pour une pompe de puits, le principe de fonctionnement des pompes de puits automatiques, comment fonctionne l'automatisation de sécurité pour une pompe de puits, quels sont les avantages et les inconvénients de l'automatisation de puits. pompes.
Le contenu de l'article
- Qu'est-ce que l'automatisation d'une pompe de puits ? Qu'est-ce qui est considéré comme automatique pour une pompe de puits ? Quelles fonctions l'automatisation remplit-elle pour une pompe de puits ?
- Comment fonctionne l'automatisation d'une pompe de puits. Mécanismes de protection des pompes de puits
- Avantages et inconvénients de la pompe de puits automatique
Qu'est-ce que l'automatisation d'une pompe de puits ? Qu'est-ce qui est considéré comme automatique pour une pompe de puits ? Quelles fonctions l'automatisation remplit-elle pour une pompe de puits ?
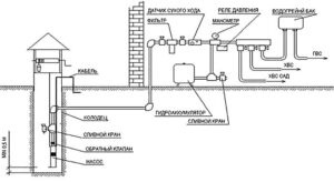
Automatisation des pompes de puits – un ensemble d'appareils électriques sur les pompes. Ceux-ci incluent un pressostat, une protection contre la marche à sec, une protection contre la surchauffe/surcharge, les surtensions et les fuites. Indirectement, l'automatisation peut être appelée un manomètre, grâce auquel l'utilisateur sait quelle pression règne dans la canalisation et peut réguler le fonctionnement de la pompe.
Fonctions d'automatisation de la pompe :
- Contrôle et fonctionnement automatique.
- Protection.
Un ensemble de ces appareils permet de mieux contrôler et réguler le fonctionnement de l'électropompe.De plus, le système de ces appareils assure le fonctionnement automatique de la pompe - le mécanisme s'éteint automatiquement lorsque la conduite est remplie d'eau et que la pression atteint le niveau requis. Le niveau de pression d'arrêt de la pompe peut être réglé à l'aide d'un pressostat. Vous pouvez contrôler la vitesse de rotation du moteur.

L'automatisation protège à la fois la ligne elle-même et la pompe. Lorsque l'eau remplit la canalisation et que la pression requise augmente, le relais éteint le moteur afin que l'alimentation en eau ne subisse pas de coup de bélier. L'automatisation crée un approvisionnement en eau, prolongeant ainsi la durée de vie de la pompe. Ceci est également pratique en cas de panne de courant : il y a un approvisionnement en eau à la maison. L'automatisation protège la pompe du fonctionnement à sec - lorsqu'il n'y a pas d'eau dans la chambre et que le moteur fait tourner la roue à pales. Pour ce faire, il y a un mécanisme à l'intérieur qui démarre lorsqu'il n'y a pas d'eau - il ouvre les contacts et l'électricité n'atteint pas le moteur.
Comment fonctionne l'automatisation d'une pompe de puits. Mécanismes de protection des pompes de puits
L'automatisation de la pompe fonctionne mécaniquement - en mesurant les paramètres physiques de l'eau dans les tuyaux d'alimentation et d'évacuation du liquide. Par exemple, un pressostat : les principaux éléments structurels sont un boîtier, deux ressorts/pistons, des écrous de réglage, une bride, une membrane, des pinces pour contacts. La conduite d'eau est reliée au pressostat par une bride. Il contient une membrane flexible. La pompe pompe de l'eau dans la conduite principale, la pression augmente et l'eau exerce une pression importante sur la membrane. Il exerce une pression sur les pistons/ressorts, qui ouvrent les contacts, et l'électricité n'atteint pas le moteur - la pompe s'arrête.

Un accumulateur hydraulique peut indirectement être considéré comme un automatisme de pompe de puits, nous vous expliquerons donc également son principe de fonctionnement. C'est un cylindre avec une membrane à l'intérieur.La membrane sépare la partie vide du cylindre de la partie remplie d'air. L'air y est pompé en usine. De l'eau est versée dans l'espace vide. Lorsqu’il y en a beaucoup, il exerce une pression sur la membrane, comprimant l’air. Une fois que vous ouvrez le robinet, l’air expulse l’eau. Cela augmente la pression dans le système.
Les pompes de forage modernes sont fabriquées d'une seule pièce - l'unité de commande, le moteur, le corps de pompe et l'accumulateur hydraulique sont connectés en une seule unité. Ceci est nécessaire pour que la pompe s'insère dans des puits étroits.
Le principe de fonctionnement de l'automatisation de protection de la pompe de fond est basé sur la coupure de courant. Des mécanismes de contrôle/capteurs associés aux composants radio sont installés dans la pompe. Lorsque le mécanisme/capteur donne un signal, les composants radio ouvrent les contacts et l'électricité n'atteint pas le moteur. Par exemple, protection contre la marche à sec :
La pompe est équipée d'un mécanisme ou d'un capteur d'eau. Lorsqu'il ne donne pas de signal, l'appareil ouvre le circuit d'alimentation.
La protection contre les surcharges et l'alimentation instable consiste en un système de fusibles. Lorsque trop de courant est fourni à la pompe, les fusibles prennent le coup.
Avantages et inconvénients de la pompe de puits automatique
Disons tout de suite qu’il n’y a aucun inconvénient à une pompe automatique. Si votre pompe est équipée d'un automatisme, il n'y a que des avantages. Votre appareil fonctionne automatiquement, s'allume et s'éteint automatiquement et dispose d'une protection contre les surtensions. Si la pompe commence à fuir à l'intérieur du boîtier, le système de protection coupe l'alimentation et avertit l'utilisateur de la fuite avec un indicateur LED ou un signal sonore.
Seul bémol, certains appareils ne fonctionnent pas correctement/mal, notamment les numériques et les capteurs.

